Využití digitálních nástrojů pro podporu energetických auditů
Přehrát audio verzi
Využití digitálních nástrojů pro podporu energetických auditů
00:00
00:00
1x
- 0.25x
- 0.5x
- 0.75x
- 1x
- 1.25x
- 1.5x
- 2x
Od počátku roku 2025 je platná nová Směrnice EU 2024/3019 o čištění městských odpadních vod (dále „Směrnice“). V souladu s článkem 33 této směrnice členské státy uvedou v účinnost právní a správní předpisy nezbytné pro dosažení souladu s touto Směrnicí. Článek se zaměřuje na využití digitálních nástrojů a procesních modelů při energetických auditech v oblasti působnosti Směrnice.
1. Úvod
Od počátku roku 2025 je platná nová Směrnice EU 2024/3019 o čištění městských odpadních vod (dále „Směrnice“). V souladu s článkem 33 této směrnice členské státy uvedou v účinnost právní a správní předpisy nezbytné pro dosažení souladu s touto Směrnicí do 31. července 2027. Jedním z nově zavedených požadavků Směrnice, definovaných v článku 11 „Energetická neutralita“, je zajištění realizace energetického auditu, který se opakuje každé 4 roky, a to u čistíren městských odpadních vod a stokových soustav, které jsou v provozu. První energetické audity musí být provedeny:
- do 31. prosince 2028 u čistíren městských odpadních vod, které zpracovávají zatížení odpovídající populačnímu ekvivalentu 100 000 PE a vyššímu, a na ně napojených stokových soustav;
- do 31. prosince 2032 u čistíren městských odpadních vod, které zpracovávají zatížení odpovídající populačnímu ekvivalentu 10 000 PE a vyššímu, ale nižšímu než 100 000 PE, a na ně napojených stokových soustav.
Audity zahrnují identifikaci potenciálu pro nákladově efektivní opatření ke snížení spotřeby energie a ke zvýšení využívání a výroby energie z obnovitelných zdrojů se zvláštním zaměřením na identifikaci a využití potenciálu pro výrobu bioplynu nebo rekuperaci a využívání odpadního tepla, a to buď na místě, nebo prostřednictvím dálkového energetického systému, při snižování emisí skleníkových plynů.
V úvodních odstavcích Směrnice jsou podrobněji popsány mj. i způsoby a metodiky, které mají být uplatňovány při realizaci požadavků Směrnice v praxi. Odstavec (43) ve vztahu k problematice energetické neutrality uvádí:
„K ověřování souladu s novými požadavky této Směrnice týkajícími se mikropolutantů, ostatních odpadních vod, energetické neutrality, odlehčení přívalových vod a městského srážkového odtoku je nezbytné náležité monitorování. Je-li to technicky proveditelné a vhodné, mělo by být monitorování podporováno prostřednictvím digitálních nástrojů. Používání digitálních nástrojů by mělo být systematicky zvažováno zejména při provozním řízení stokových soustav a čistíren městských odpadních vod.“
Tento článek se zaměřuje na využití digitálních nástrojů a procesních modelů při energetických auditech v oblasti působnosti Směrnice. Následující text je členěn do 2 kapitol:
- legislativní rámec energetických auditů,
- využití matematického modelování (software SIMBA#) pro zpracování energetického auditu a optimalizaci energie na příkladu ČOV.
2. Legislativní rámec energetických auditů
Rámec energetických auditů je věcně dán jak v úvodu uvedenou Směrnicí, tak i aktuálně novelizovaným Zákonem č. 406/2000 Sb. z března letošního roku 2025 o hospodaření energií ustanoveními, která budou platit od 1. 1. 2026. V této novele jsou k předmětnému tématu energetických auditů relevantní mj.:
- upravený pojem energetický audit – § 2, odst. 1. písm. n):
„Pro účely tohoto zákona se rozumí energetickým auditem systematická kontrola a analýza spotřeby energie za účelem získání dostatečných znalostí o stávajícím nakládání s energií v energetickém hospodářství, která identifikuje a kvantifikuje možnosti nákladově efektivních úspor energie, identifikuje potenciál pro nákladově efektivní využívání nebo výrobu energie z obnovitelných zdrojů a podává zprávy o zjištěních“ - je zcela nové znění § 9 „energetický audit“
I nadále platí, že Energetický audit musí být proveden pouze příslušným energetickým specialistou podle § 10 odst. 1 písm. a) Zákona č. 406/2000 Sb. V souvislosti s touto již platnou novelou Zákona č. 406/2000 Sb. bude vydána i připravená novela Vyhlášky č. 140/2021 Sb. Vyhláška o energetickém auditu s účinností k 1. lednu 2026.
Zákon č. 406/2000 Sb. a Vyhláška č. 140/2021 Sb. požaduje pojmout energetický audit komplexně – má pokrýt celé energetické hospodářství organizace. Je však umožněno toto hospodářství rozdělit na dílčí ucelené části energetického hospodářství (UČEH), například podle provozních celků či lokalit. Tento princip je důležitý pro členění auditů ve větších společnostech, například vodárenských společnostech spravujících více ČOV a objektů.
Norma ČSN EN ISO 50002 Energetické audity – Požadavky s návodem k použití pak poskytuje metodické vedení, jak audit detailně zpracovat. Novela energetického zákona v ČR odkazuje na tuto normu a sbližuje požadavky auditu s postupy dle ISO 50001. V praxi to znamená, že energetické audity musí mít určitou úroveň podrobnosti, zahrnovat analýzu současného stavu, vyhodnocení účinnosti využití energie a návrh opatření ke zlepšení energetické účinnosti (např. technologická a provozní opatření s ekonomickým vyhodnocením). V kontextu ČOV sem spadají opatření jako optimalizace provzdušňovacích systémů, využití odpadního tepla, zlepšení účinnosti čerpání apod. Legislativa tak vytváří rámec, který zajišťuje, že provozovatelé vodohospodářských technologií systematicky vyhledávají energetické úspory a zavádění obnovitelných zdrojů energie.
3. Využití matematického modelování (software SIMBA#) pro zpracování energetického auditu a optimalizaci energie na příkladu ČOV
Jedním z pokročilých nástrojů využívaných ve vodním hospodářství je Software SIMBA#. Tento softwarový nástroj je jedním z předních světových integrovaných modelovacích a simulačních platforem pro inovativní koncepty řešení na bázi modelů v oblasti vodního hospodářství, odpadních vod a bioplynu. Umožňuje simultánní modelování nejrůznějších systémů s řízením a regulací v oblasti vodárenství a souvisejícího vodního hospodářství, včetně návazností na další infrastrukturu měst a obcí (ČOV, stokové sítě, sítě pitné vody, vodní toky, bioplynové stanice, …). Jeho poslední verze 6.0 je již koncipovaná jako nástroj pro podporu řešení požadavků nově platné Směrnice. Je důležitým prvkem digitalizaci vodního hospodářství. Od svých prvních začátků v roce 1994 se simulační nástroj SIMBA# používá již více než 30 let pro výzkum a aplikace po celém světě v oblasti modelování a simulací ČOV, kanalizačních sítí, řek a zemědělských bioplynových stanic. Základním vývojovým pracovištěm SIMBA# je nezávislý inženýrský výzkumný ústav pro automatizaci a komunikaci Ifak e.V – Institut für Automation und Kommunikation, Magdeburg, založený v roce 1991. Ifak je součástí německého sdružení pro průmyslový výzkum Konrad Zuse e.V., které sdružuje více než 80 ústavů po celém Německu. Pro další vývoj, implementaci a podporu uživatelů jsou partnery společnosti ifak naše společnost SEWACO s.r.o. (má na starosti 19 zemí centrální a východní Evropy, včetně balkánských zemí) a kanadská společnost inCTRL, která obsluhuje celý americký kontinent a další země (mimo působnost ifak – tj. německy mluvící země a BENELUX a působnost SEWACO). Tyto tři společnosti využívají společné zkušenosti s celosvětovými aplikacemi SIMBA# a podílejí se na dalším vývoji tohoto SW nástroje. Každá z těchto společností rozvíjí systém autorizovaných partnerů, který odpovídá specifičnosti teritorií, ve kterých působí.
Stručný popis SIMBA#
Základní subsystémy SIMBA# ukazuje obrázek 1:

Obr. 1: Příklad integrovaného modelu v SIMBA# s paralelní simulací subsystémů s příslušnými speciálními řešiči (tlaková vodovodní síť (1), povodí (2), kanalizační síť (3), čistírna odpadních vod (4), řeka (5), automatizační funkce (6))
Software SIMBA# představuje univerzální simulační systém pro dynamické modelování technologií ve vodním hospodářství. Integruje potřebné detailní modely procesů i řídicích prvků. SIMBA# se v praxi využívá k navrhování i ke každodenní optimalizaci v rámci provozování (využití jako součást digitálních dvojčat ČOV), kdy model běží paralelně s reálnou čistírnou a pomáhá testovat zásahy či ladit řízení – viz obr. 2:
Díky simultánnímu modelování všech hlavních částí systému (včetně řízení) umožňuje získat integrovaný pohled na toky vody, látek a energie a provádět fundované analýzy a optimalizace technologických procesů i energetiky provozu. Pokud je SIMBA# součástí řízení technologických procesů, je možné automatické využívání provozních dat i pro potřebné vyhodnocování efektivity všech potřebných informací o technologiích, tedy i zajistit jednoduchým způsobem veškeré podklady z hlediska požadavků Směrnice, tj. i ustanovení souvisejících s požadavky pro zpracování následných energetických auditů.
Využití software SIMBA# pro zpracování energetického auditu
Hlavním přínosem matematického modelu v kontextu energetického auditu je možnost simulovat různé scénáře provozu.
Vodárenská infrastruktura a její provozování musí plnit veškeré platné požadavky na:
- zajištění kvality dodávané pitné vody,
- odvádění odpadních vod z aglomerací (včetně podmínek minimalizace negativních dopadů na vodní útvary povrchových a podzemních vod)
- úroveň čištění odpadních vod,
- energetickou náročnost provozování,
- hydraulickou kapacitu odvádění vod z aglomerací i v případě přívalových srážek při splnění požadavků na kvalitu vypouštěných vod do vodních útvarů,
- zajištění odolnosti provozu a plnění požadavků i s výhledem na vývoj dopadů klimatické změny.
Z výše uvedeného vyplývá, že dosažení podmínek energetické náročnosti provozování vyžaduje optimalizaci látkové, hydraulické a energetické bilance, a to za všech provozních režimů.
Příklad využití SIMBA# při zpracování energetického auditu
Při auditu konkrétní ČOV je v rámci předepsaného postupu pro zpracování energetického auditu využíván SW nástroj SIMBA# v těchto základních krocích:
- Na základě zjištěných informací o celé ČOV, včetně provozních údajů a dalších informací vyplývajících z analýzy nátoků z kanalizační soustavy (včetně i vlivu srážek) je zpracován základní hydraulický a technologický model ČOV – viz obr. 4:
- Aby model věrně odpovídal realitě, provádí se jeho kalibrace a validace na základě dat z konkrétní ČOV. V praxi se do modelu implementují reálná provozní data (např. i v cílené měrné kampani naměřené koncentrace, průtoky, spotřeby elektřiny) a parametry modelu se ladí tak, aby simulované hodnoty odpovídaly skutečnosti. Kalibrace zajišťuje, že model správně popisuje daný systém – například že modelovaný aerační systém reaguje obdobně jako skutečný (viz obr. 5), nebo že produkce kalu a bioplynu v modelu odpovídá reálným výtěžkům. Po úspěšné kalibraci lze s větší důvěryhodností model použít v dalších krocích zpracovávání energetického auditu pro predikci dopadů navrhovaných opatření. Například simulací lze zjistit, o kolik se sníží spotřeba energie při změně provzdušňovací strategie (např. přechod na přerušovanou aeraci či zavedení pokročilého řízení podle amoniaku), a zároveň ověřit, že změna nebude mít negativní vliv na kvalitu odtoku.
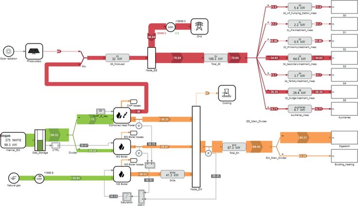
- Po verifikaci hydraulického a látkového modelu je na základě informací o energetických zařízeních, spotřebách a produkcích energie zpracován navazující energetický model (obr. 6).
Model je opět kalibrován a validován (i s využitím cílené měrné kampaně). Obdobně, jako u hydraulického a látkového modelu je tento model podrobněji rozpracován. - Na základě vzájemného propojení dílčích modelů (v prostředí SIMBA# je to automatický proces) jsou stanoveny všechny potřebné hodnoty a indikátory potřebné pro hodnocení stávajícího stavu ČOV v rámci energetického auditu. SIMBA# má jako výstup legislativně požadované zpracování všech hodnocených parametrů (v souladu s metodikou DWA-A 216 a dalšími souvisejícími předpisy).
- Výše popsaná simulace odhaluje místa s nejvyšší spotřebou energií. Verifikovaný komplexní hydraulický, látkový a energetický umožňuje pro potřeby návrhu opatření testovat možnosti úprav technologií ČOV tak, aby při plnění všech požadavků zvýšení energetické efektivity (např. využití kalu, vzniklého bioplynu) či porovnávat různé varianty technologií z hlediska energetické bilance.
- V souvislosti s požadavky Směrnice umožňuje SIMBA# i začlenění ČOV do celého energetického systému aglomerace, případně širších energetických vazeb. Toto je možné buď využitím modelů těchto navazujících systémů, nebo je možné tyto systému zpracovat taktéž v rámci SIMBA# (tato možnost je integrálně v SIMBA# zakomponována již od stávající verze 6.0).
4. Závěr
Energetické audity ve vodním hospodářství, konkrétně v oblasti odkanalizování a čištění odpadních vod, vyžadují, aby v celém procesu návrhů úprav, rekonstrukcí, provozování a optimalizaci provozního řízení vodárenské infrastruktury využití digitálních nástrojů. Ke splnění nově definovaných legislativních požadavků je tento přístup nezbytný. Nástroj SIMBA#, který je plně adaptován jak na novou Směrnici, tak i na standardy a osvědčené mezinárodní metodiky (zejména DWA) je toho zárukou. Jeho nasazení nejenom v rámci energetických auditů, ale v podstatné části digitalizace vodárenství významně přispěje k efektivnímu plnění nových požadavků Směrnice.
Seznam literatury
- Zákon č. 406/2000 Sb., o hospodaření energií, ve znění pozdějších předpisů.
- Vyhláška č. 140/2021 Sb., o energetickém auditu.
- ČSN EN ISO 50002:2015 Energetické audity – Požadavky s návodem k použití.
- ČSN EN ISO 50001:2019 Systémy managementu hospodaření s energií – Požadavky s návodem k použití.
- Sewaco.cz: SIMBA# – Simulační software pro vodárenství a systémy odpadních vod, produktový popis, 2023.
- ČSN EN 752 – Odvodňovací a stokové systémy vně budov – management stokového systému.
- ČSN 75 6401 – Čistírny odpadních vod pro ekvivalentní počet obyvatel (EO) větší než 500.
- ČSN EN 12255-1, …, 16 – Čistírny odpadních vod.
- TNI CEN/TR 17614 - Standardní metoda pro hodnocení a zlepšování energetické účinnosti čistíren odpadních vod.
- DWA-A 198 – Standardizace a odvození hodnot pro dimenzování zařízení pro čištění odpadních vod.
- DWA-A 131 – Dimenzování jednostupňových čistíren s aktivovaným kalem.
- DWA-A 216 – Energy check a Energetická analýza – nástroje energetické optimalizace zařízení pro nakládání s odpadními vodami.
- DWA-M 114 – Využití tepla z odpadní vody.
- DWA-A 362 (části 1, 2) – Provoz zařízení na úpravu bioplynu (BGAA), zařízení na dodávku bioplynu (BGEA) a zařízení na dodávku vodíku (WSEA), zařízení na dodávku syntetického metanu (SNG) a systémů rekuperace (RSA).
- DWA-A 102 (části 1–5) Zásady pro hospodaření se srážkovými vodami a jejich čištění při vypouštění do povrchových vod.





